A DIY Guide to Free Energy Conversions : This report explains how to use high-frequency pulses to turn ordinary 'Tap Water' into a powerful 'WaterFuel' for your engine.
Below, I have reposted the complete text and diagrams of a paper titled “The Freedom Reclamation Project” which was faxed (Jan. 7, 2002) to list owner Geoff Egel of Energy 2000 (<energy2000@yahoogroups.com>), a chat list devoted to free energy ideas. The author who assembled this paper wishes to remain anonymous, but whoever he is, we all owe him our gratitude.
To help speed up your orientation and understanding of what’s explained in the paper, I’ll give the reader a brief overview of how the system works first and will later add a parts list, telling you where you can obtain the needed parts. I realize that it’s easy for those with a background in electronics to build the controller circuit, but not so easy for non techies. With that in mind, I’ll probably assemble a ready made kit which will include the controller circuit, and perhaps the reaction chamber, the dash gauges, etc. to simplify running around on your part. If you have the ability and time though, the necessary info is included in this paper to assemble everything yourself.
Introduction & Overview
This WaterFuel system is adapted to an ordinary internal combustion engine found in most cars. Rather than use vaporized gasoline as the fuel, this system uses a hydrogen/oxygen gas mixture (along with some water vapor) which is ignited in the engine’s combustion chamber in the same way that gasoline vapor is ignited. According to this paper, water stores more latent energy than gasoline, so you can get expect better performance, better mileage, and zero pollution using water as a fuel. It is not necessary to dismantle your car’s existing gasoline fuel system. You can leave everything in place and use your gasoline when and if you find it necessary. The parts required to build this WaterFuel system are not very expensive and can be readily obtained from off the shelf suppliers.
Overview
Since you are now using water as a fuel, you need a Water Tank to hold it and enough tubing to deliver it to the Reaction Chamber located under the hood (bonnet for Aussie, UK readers). The Reaction Chamber contains two stainless steel cylinders, one nested inside the other. The gap between these two cylinders must be between 1-5 mm, with a 1 mm gap producing the best results. These two cylinders are functioning as two electrodes which “vibrate” under the influence of the electronic pulse signal coming from the Controller. The particular frequency and special shape of this electronic pulse will break the water down into hydrogen and oxygen gases. The gas mixture is then delivered to the carburetor where it enters the combustion chamber within the cylinder and explodes just like gasoline.
You need a few Monitoring Gauges mounted to the dashboard area of your car to tell you
the level of water in the Water Tank and
the level of water in your Reaction Chamber. You need another gauge to tell you
the temperature of the cylinder heads and you should have a dash gauge to tell you
the pressure inside the Reaction Chamber.
You’ll need to install a variable control device (10 k ohm potentiometer) to the existing accelerator pedal or install a second accelerator pedal for this control mechanism. This accelerator control is connected to the Controller box and allows you to vary the width of the pulse going to the stainless steel electrodes inside the Reaction Chamber. By ‘widening’ the width of the electronic pulse, the electrodes can produce more hydrogen/oxygen gas which in turn will allow the car to go faster when the accelerator pedal is pushed down. To start the process, you need an on/off switch mounted on the dash to send battery power to the Controller to start the Reaction Chamber producing the hydrogen/oxygen gas mixture. Once the gas pressure inside the Reaction Chamber gets up to 30 pounds per square inch, you can turn on the ignition key and crank the engine to start it.
For safety, you need to install a safety relief valve in the Reaction Chamber in case the pressure within the chamber exceeds the upper specified limit of 75 pounds per square inch (psi.). To prevent rusting, the cylinders, the piston heads, the exhaust system piping, and the valves need to made rust proof. You replace the existing valves and the existing exhaust system with stainless steel and coat the inside of the cylinders and the piston heads with ceramic to prevent the water vapor from rusting the iron. To prevent a flashback explosion in the Reaction Chamber from the carb/intake manifold/cylinder combustion area, you need a Flashback Arrestor made of copper mesh connected to the flexible stainless steel tubing going from the Reaction Chamber into the carburetor .
If your engine develops knock, you can install an optional donut shaped stainless steel coil around the electrode cylinders inside the Reaction Chamber along with an extra controller circuit called a Prahydogen Enhancement
That’s about it in a nut shell.
After you read through the paper a couple of times, you’ll see how the system goes together and understand the process with greater clarity. This is a rather easy project to construct, so don’t sit on your hands. You can do it. After building this system for your car, you can also consider other uses for your hydrogen/oxygen gas mixture which you can now produce in unlimited quantities. How about using it for heating water? Or your house? Or run an electric generator? Or your boat’s outboard motor? Get the idea?
The Freedom Reclamation Project
CONVERT YOUR ENGINE TO BURN HYDROGEN AND OXYGEN
VAPOR FROM WATER ON DEMAND + POLLUTION-FREE
ZPV: ZERO POLLUTON VEHICLE
VIRTUALLY FREE ENERGY
FREEDOM FROM GA$OLINE
SIMPLE AND INEXPENSIVE CONVERSION
ON DEMAND’ VAPOR RATE (i.e. THROTTLE )
EAST TO FOLLOW DO-IT-YOURSELF PLANS
HELP CLEAN THE AIR WHILE YOU SAVE MONEY
IMPORTANT INFORMATION
RUN YOUR CAR / TRUCK / RV / MOTORCYCLE / AIRPLANE (ETC) ON TAP WATER!
Introduction
Are you fed up with ga$oline price$ and THE POLLUTION?
Would you like to do something about it besides complain and wait?
Are you still CHOKING on the whole idea of fossil fuel CON$UMPTION? WHY?
Wouldn’t you like to free yourself from centrally-controlled or imported fuel?
Do you have a 2nd vehicle you don’t use every day?
Now there is something we can actually do about it, as individuals willing to help clean the environment, and travel at lower cost to both you and your environment. Do-it-yourself plans allow the individual (that’s you and me, folks) to make a difference.
This is the easiest and lowest cost way to convert your car to run on (relatively) free energy. Now with existing technology, anyone can stand up and make a difference by reducing the local automotive pollution, eliminate ga$oline expen$e$, help restore our atmosphere, and breathe a little easier. You will be making use of your entire existing system, except the fuel tank and catalytic converter.
The Plan:
Know the Truth and set yourself FREE. Set a good example for the World you choose to create. Exercise your own Free Will. Live cleaner and healthier.
Build and install a low-cost alternative method for running your vehicle (internal combustion) engine on TAP WATER, using off-the-shelf components. This is simply an efficient way to convert ordinary tap water into gaseous Hydrogen and Oxygen, and then burn these vapours in the engine, instead of that $melly, $tinky, expen$ive ‘other $tuff.
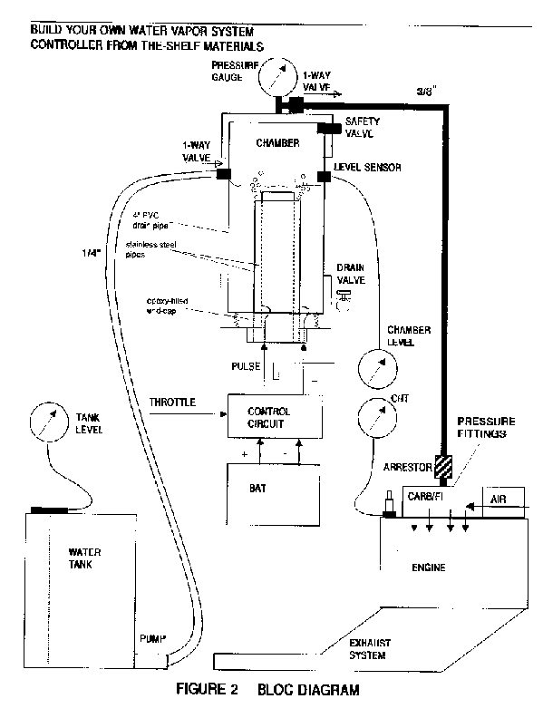
This ‘minisystem’ runs easily from your existing battery and electrical system, and it plugs into your carburetor with simple off-the-shelf fittings. You will be installing a plastic water tank, a control circuit, a reaction chamber, a hi-pressure carb/FI fitting, and 3 gauges (see Figure 1), and then hooking into your existing carb/FI.
The SIMPLICITY comes from being an ‘on-demand’ system requiring no fancy storage, or plumbing. You crank the gas pedal or throttle and you electrically create more vapour for immediate consumption, on demand; Lo - Hi Flow Rate as needed from idle - max power. The only real change is that you are using tap water as fuel, instead of the traditional petroleum-based fuel. Given, a choice, which way would you choose?
FAQs
Q: Does it really work?
A: Yes; this is well-established technology dating back to stainless steel. But be sure to follow these instructions using the proper mechanical and electrical assembly techniques, as it incorporates the best qualities of several techniques.
Q: How does it qualify as ‘free energy’?
A: If you’re paying someone for the water you use, then it is not strictly ‘free’. But, the alternative is to keep buying into the expen$ive ga$oline and re$ultant hydrocarbon pollution.
Q: ls it Safe?
A: Technically, it is safer than running on fossil fuel, because you are no longer choking on your own emissions (health-wise), but in general it is practically as safe as your current gasoline arrangement. You will be installing a few simple safety devices, using current automotive standards.
Q: What kind of performance can I expect?
A: Properly adjusted, your modified vapour-only fuel system will run cooler, and at a modestly higher power level. The mileage performance expected from this design ranges from 50-300 mpg, depending on your adjusting skills.
Q: Can I do the modification myself?
A: Why not? If you know someone with basic mechanical and/or electrical skills, you can even delegate some of the construction. If you are using a fuel-injected engine, you may have to get a mechanic’s opinion.
0: What is the environmental impact that my vehicle will have?
A: It will be producing H20 steam and unburnt 02, hence it will be cleaning the environment, rather than dumping nauseous toxins into it. Plus you will be helping to save our dwindling supply of atmospheric oxygen. Any excess vapour in the reaction becomes either steam or oxygen. You can also expect to be receiving more than casual interest from those around you.
Q: Is this really a steam engine?
A: No; really. Exceedingly hi temp & pressure are not used. This is strictly an internal combustion engine (burning orthohydrogen) with residual steam in the exhaust as a by product.
0. Gasoline as a fuel is NOT NECESSARY; it is optional.
1. ORIGIN - In the 19th century, the gasoline portion of the refining process, was first considered to be a ‘waste’ product of extracting the purified crude oil. Later on, it was discovered that it could be $old as fuel, instead of just dumping it back in the hole as had been the tradition.
2. CONSUMPTION RATE - The gasoline consumption rate for every mass-produced car has been carefully ‘designed in’ as a market asset. As an indication, simply observe how quickly and closely ALL the local different gas stations adjust their prices. Even the hybrid cars which use electric motors still consume a designed amount of gasoline, and their price tags are prohibitively high.
3. EFFICIENCY - There is a lot of thermochemical energy in gasoline, but there is even more energy in water. The DOE has quoted about 40%, 50 it is probably much more than that. Most people are unaware that ‘internal combustion’ is DEFINED as: a thermo-vapour process; as in ‘no liquid in the reaction’; AND most of the gasoline in a standard internal combustion engine, is ACTUALLY CONSUMED cooked and finally broken down) IN THE CATALYTIC CONVERTER, which happens AFTER the fuel has been not-so-burnt in the engine. Sadly, this means that most of the fuel we use in this way, is used only to cool down the combustion process, rather than using a cleaner and more efficient means to do so.
4. ADDITIVES - Also sadly, we are told by ‘authorities’ that some of the many gasoline additives are in the mix to increase performance; but because of its current overly-complex molecular structure, the real built-in function of the gasoline formula is to slow down the combustion so that only so much is actually consumed in the cylinder, and the liquid balance goes to the catalytic converter. As a further insult, the additives are also there to clog and prevent the use of the Pogue-style carburetors, designed to get 200-300 mpg.
5. PROFIT- Of course the oil companies are making a huge profit. It is by design. What do you suppose the Gulf War was about? Just look at where the crude oil comes from and where the money is flowing. Rest assured that the oil companies do NOT want you to know how to make use of this water-fuel technology. They have been making money on our ignorance, dis-empowerment, and willingness to follow along in a mindless ‘comfort-zone’ of toxic waste, suppression, resentment, and apathy: WHO NEEDS IT?
Let us proceed to set a good example and do it right, do it clean.
Exceedingly simple. Water is pumped as needed to replenish and maintain the liquid level in the chamber. The electrodes are vibrated with a 0.5-SA electrical pulse which breaks 2(H20) ---> 2H2 + 02. When the pressure reaches say 30-60 psi, you turn the key and go. You step on the pedal, you send more energy to the electrodes, and thus more vapour to the cylinders; i.e. fuel vapour on demand. You set the idle -max flow rate to get the most efficient use of power, and you’re off to the races.
In the BIG picture, your Free Energy is coming from the tap water, in an open system, as the latent energy in the water is enough to power the engine, and hence drive the alternator and whatever belt-driven accessories; AND the alternator is efficient enough to run the various electrical loads (10-20 amps), including the additional low current to run this vapour reaction. No extra batteries are required.
Step-by-Step Construction
Overview- Here is the suggested sequence of steps:
0. Install the CHT (or EGT) gauge and measure your current operating temp range (gasoline), for comparison.
1. Build & test the controller to verify the correct pulse output.
2. Build the reaction chamber & test it w. the controller (i.e pressure out).
3. Install the tank, controller, chamber, and pressure fittings.
4. Run engine & Adjust the control circuit as necessary for best performance.
5. Install the stainless steel valves and get the pistons/cylinders coated with ceramic.
6. Coat the exhaust system with ceramic without the catalytic converter OR let it rust out and replace the whole dang thang with stainless steel pipe sections.
You Will Need
- plastic water tank with pump and level sensor.
- control circuit, wiring, connectors, and epoxy.
- reaction chamber with electrodes and fittings.
- 3/8” stainless steel flex-tubing, fittings and clamps.
- carb/FI vapor-pressure fitting kit. - pressure, CHT (or EGT), & level gauges.
- stainless steel valves.
- copper mesh junction.
- ceramic surface treatment for cylinders & pistons.
- stainless steel or ceramic treated exhaust assembly.
Basics tools
- drill, screwdriver and pliers
- hole cutter
- wire-wrap, solder-iron and clippers
- DVM and oscilloscope.
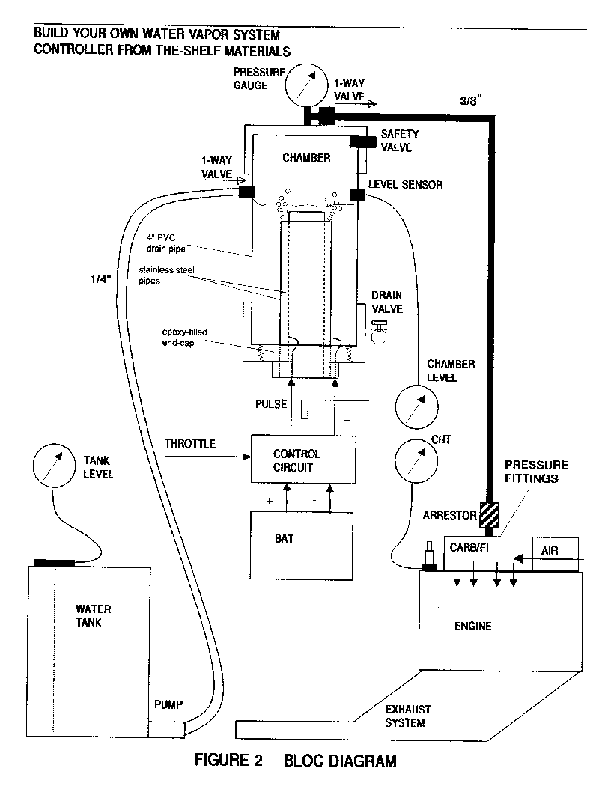
Reaction Chamber
Construct as shown in Figure 2. Use a section of 4” PVC waste pipe with a threaded screw-cap fitting on one end and a standard end-cap at the other.
Make sure to drill-and-epoxy or tap threads through the PVC components for all fittings. Set and control the water level in the chamber so that it well submerses the pipe electrodes; yet leave some headroom to build up the hydrogen/oxygen vapour pressure. Use stainless steel wires inside the chamber or otherwise use a protective coating; use insulated wires outside. Ensure that the epoxy perfects the seal, or otherwise lay down a bead of water-proof silicone that can hold pressure.
The screw fitting may require soft silicone sealant, or a gasket; its purpose is to hold pressure and allow periodic inspection of the electrodes. No leaks, no problems. Make sure you get a symmetric 1-5mm gap between the 2 stainless steel pipes. The referenced literature suggests that the closer to 1mm you get, the better. You WILL want to get your chamber level sensor verified BEFORE you epoxy the cap on.
Make your solder connections at the wire/electrode junctions nice, smooth, and solid; then apply a water-proof coating, e.g. the epoxy you use for joining the pipes to the screw cap.
This epoxy must be water-proof and be capable of holding metal to plastic under pressure.
You WILL want to get your chamber level sensor verified BEFORE you epoxy the cap on.
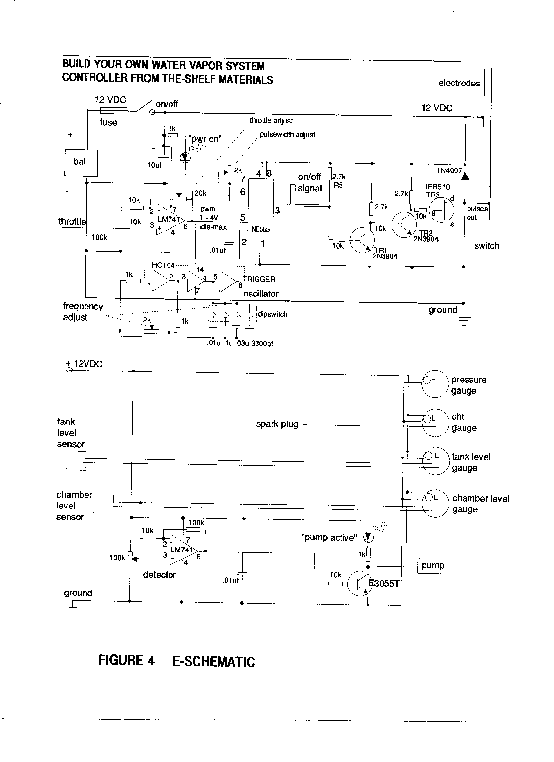
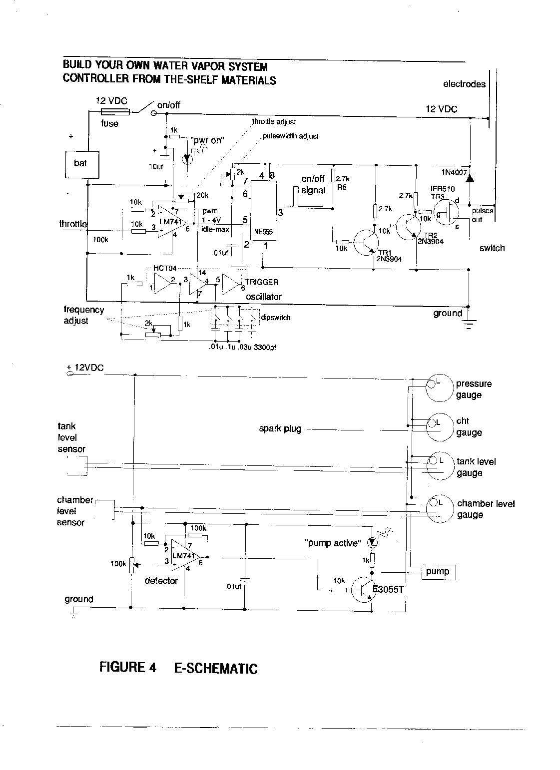
Control Circuit
Figures 3 & 4 show a simple circuit to control and drive this mini-system. You are going to make a ‘square-pulse’ signal that ‘plays’ the electrodes like a tuning fork; which you can watch on an oscilloscope. The premise given by the literature is:
The faster you want do go down the road, the ‘fatter’ you make the pulses going into the reaction chamber. Duty cycle will vary with the throttle in the vicinity of
90% MARK 10% SPACE (OFF/ON).
There is nothing sacred about how the pulse waveform is generated; there are many ways to generate pulses, and the attached diagrams show a few. Figure 4 gives the NE555-circuit approach from the referenced patent. The output switching transistor must be rated for
1-5 amps @ I2VDC(in saturation).
Go with a plan that works for you or your friendly neighborhood technoid or mechanic, and go get all the circuit elements from your local electronics store, such as Radio-Shack or Circuits-R-Us, including the circuit board, IC sockets, and enclosure/box.
DigiKey has better selection, service, and knowledge; plus they have no minimum order crap. Be sure to use a circuit board with a built-in ground plane, and to accommodate room for mounting 2 or 3 of the gauges. Mounting the reaction chamber in the engine compartment will require running a stub to your pressure gauge where you can watch it.
You can easily make 30-gauge wire-wrap connections between the socket pins and through-hole discrete components having wire leads. Also make sure to get spec sheets on any IC you use. More details of the best circuits to use will be announced pending prototype testing. You WILL want to get your chamber level sensor verified BEFORE you epoxy the cap on.
Throttle Control.
If you have a throttle position sensor, you should be able to access the signal from the sensor itself OR from the computer connector. This signal is input to the circuit as the primary control (i.e. throttle level pulse width = vapour rate).
If you don’t have such a signal available, you will have to rig a rotary POT (variable resistor) to the gas linkage (i.e. coupled to something at the gas pedal or throttle cable running to the carb or Fl. If you make the attachment at the cart/Fl, be sure to use a POT that can handle the engine temp cycles. Don’t use a cheezy-cheapy POT; get one rated for long life and mechanical wear; mount it securely to something sturdy and stationary that will not fall apart when you step on the gas.
Control Range.
The full throttle RANGE (idle-max) MUST control the vapour rate, i.e. pulse-width (duty). The resistor values at the throttle signal must allow the throttle signal voltage, say 1-4 Volt swing, to drive the VAPOR RATE. You will be using this voltage swing to generate a 10% ON ‘square’ pulse.
The patent implies using a ‘resonant’ pulse in the 10-250 KHz frequency range; but it is not explicitly stated so. In this circuit, you will simply tune to whatever frequency makes the most efficient vapour conversion. You will have to get into the specs for each IC you use, to insure you connect the right pins to the right wires, to control the frequency and pulse width.
You can use spare sockets to try out different discrete component values. Just keep the ones that are spec-compatible in the circuit, and get the job done.
You crank up the throttle signal and put more electrical energy (fatter pulses) into the electrodes; verify you can get 10% duty on the scope (2 - 100 usec on the horizontal time-base). Your averaging DVM will display the 90%-I 0% DC voltage across the output transistor (Vce or Vds or Output to Ground). Set and connect DVM in the supply current and measure .5 - 5 amps, without blowing the DVM fuse. Now verify that you got everything you wanted.
Verify your wiring connections using your DVM as a continuity detector. Check your wiring 1 at a time and yellow line your final schematic as you go. You can best use board-mount miniature POTs for anything you want to set-and-forget. The LEDs are there to give you a quick visual check of normal vs abnormal operation of your new creation. You WILL want to get your chamber level sensor verified BEFORE you epoxy the cap on (see Figures 2 & 4).
CARB/FI CONNECTION –
Figure 2 also shows that fittings are required to the carb/FI I. There are ready-made kits (such as by Impco) available for making your pressure fittings to the carburetor or fuel-injector as the case may be. You will necessarily be sealing the built in vents and making a 1-way air-intake.
The copper mesh comprises the inadvertent backfire’ protection for the reaction chamber. Make sure that all vapor/duct junctions are air-tight and holding full pressure without leakage. Your new ‘system’ is considered successful and properly adjusted when you get the full power range at lower temp and minimum vapor flow without blowing the pressure safety valve.
CHT (or EGT)- Monitor your engine temp with the CHT (cylinder head temp) or EGT (exhaust gas temp) instead of your original engine temp indicator (if any). Your existing gauge is TOO SLOW for this application and will not warn you against overheating until after you have burnt something.
Make sure that your engine RUNS NO HOTTER than in the gasoline arrangement. VDO makes a CHT gauge with a platinum sensor that fits under your spark plug against the cylinder head (make sure it is REAL CLEAN before you reinstall your spark plug (as this is also an electrical ground).
ENGINE/EXHAUST TREATMENT –
Get the valves replaced with stainless steel ones AND get the pistons/cylinders ceramic-treated ASAP when you have successfully converted and run your new creation. Do not delay as these items WILL RUST, either by sheer use or by neglect (i.e. letting it sit). You could make max use of your current exhaust system by using it with your new deal until it rusts through, then have your mechanic or welder friend to fit a stainless steel exhaust pipe (no catalytic converter is required). But it could be ea$ier to send your existing exhaust system out for the ceramic treatment, and then simply re-attach it to the exhaust ports.
GENERAL
1. Do not discard or remove any of the old gasoline set up components, e.g. tank, carb/FI, catalytic converter, unless necessary. Better to always leave an easy way to revert back to something that at least runs, just in case. Some people are leaving their gasoline set up completely intact, and switching back and forth at will, just to have a backup plan.
2. Set your throttle circuit so that you get minimum vapour flow at IDLE, and maximum vapour flow at FULL POWER without blowing the pressure relief valve. In this way, you control how ‘lean’ your mixture is by the strength of the pulse (i.e. ‘fatness’ at the optimum pulse frequency).
3. If you just don’t get enough power (at any throttle setting), it means that you need to (1) change the pulse frequency, (2) change the gap between the electrodes, (3) change the size (bigger) electrodes, OR (4) make a higher output pulse voltage (last resort). Always use an output transistor, such as a MOSFET, that is rated for the voltage and current you need to get the job done. OK so you might have to play around with it some. Isn’t that where all the Fun is anyhow?
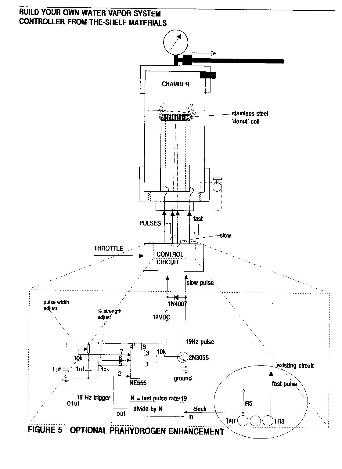
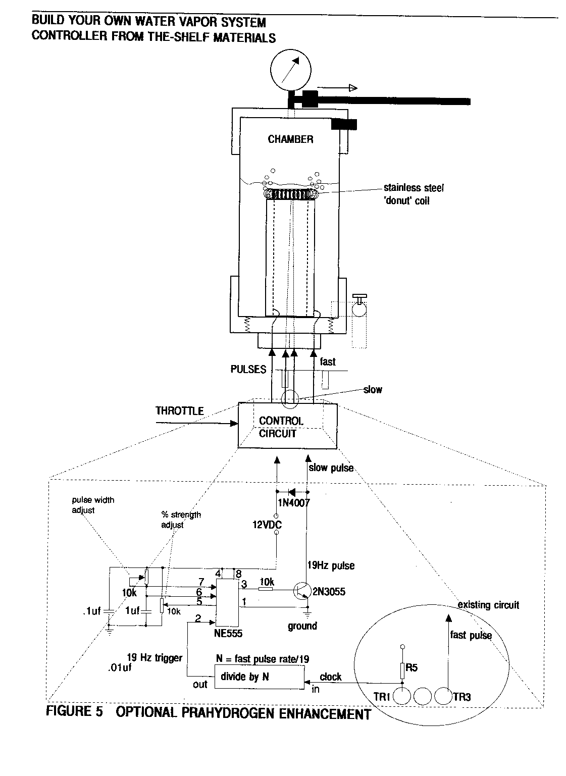
4. If you get ANY engine knock our loud combustions (not compensated by adjusting the timing), it means that you need to install an additional coil in the chamber, and drive the coil with an additional pulse signal (about 19 Hz on the .lsec time base) (see Figure 5).
Here,you will be slowing down the burn rate just enough so that the vapours burn throughout the power stroke of the piston. Be sure to include a board-mount POT to set the correct strength of this 2nd pulse signal into the coil. This is a stainless steel coil of about 1500 turns (thin wire) that you can arrange like a donut around the center pipe (but NOT touching either electrode), directly over the circular 1-5mm gap. You want NO KNOCKING at any power/throttle setting; smooth power only, but also no excess hydrogen leftover from the combustion.
5. Build the canister(s) as tall as you can without compromising your ability to mount them conveniently near the dash panel, or in the engine compartment, as the case may be. This way, you can always make the electrodes bigger, if necessary without undue hardship. Remember that anything in the engine compartment should be mounted in a bullet-proof, vibration and temperature tolerant fashion.
6. If you have to drill a through-hole for wiring or plumbing through metal, make sure to also install a grommet for protection against chafing. Always watch your chamber pressure range from
IDLE (15-25 psi) - FULL POWER (30-60 psi). Set your safety-pressure relief-valve to 75 psi and make sure it’s rated for much higher.
7. Shut OFF the power switch and pull over if there is any MALFUNCTION of the system. Your engine will last longest when it still develops FULL POWER+ at some minimum temperature that we are sure you can find, by leaning back the Royal Vapour Flow and/or by making use of the water-vapour cooling technique (see Figure 7). Keep good mpg performance records, and periodic maintenance/inspection. Keep it clean; save some money; clean the air; heal the planet; happy motoring; tell a friend; enjoy your freedom and self-empowerment; haul ass.
8. There lacks documented material for perfecting this vapour system through a fuel injector; there may be some details you will discover on your own as working prototypes progress. For example, you may be restricted to inject the hydrogen/oxygen vapour WITHOUT ANY water vapour, as it may rust the injectors. If engine temp and CHT is a problem, then you will want to re-think your plan, e.g. ceramic-coating the injectors. There is always ‘replacing the Fl system with a Carb’.
9. If you install the water-vapour system (for lower operating temp/stress), you will want to lean the mixture (vapour/air) for minimum vapour flow rate to achieve any given throttle position (idle - max). Make sure that you get a minimum flow for IDLE an a modestly sufficient flow for MAX, that does the cooling job without killing the combustion.
10. If you cannot find stainless steel pipe combinations that yield the 1-5mm gap, you can always regress back to alternating plates of +/- electrodes.
11. If you are concerned about the water freezing in your system, you can (a) add some 98% isopropyl alcohol and re-adjust the pulse frequency accordingly; or (b) install some electric heating coils.
12. Do not let ANYONE ever compromise your dream, your freedom, your independence, your truth.
References
Stephen Chambers ‘Apparatus for Producing Orthohydrogen and/or Parahydrogen’ US Patent 6126794, uspto.gov
Stanley Meyer ‘Method for the Production of a Fuel Gas’ US Patent 4936961, uspto. gov
Creative Science & Research, ‘Fuel From Water’, fuelless.com
Carl Celia ‘A Water-Fuelled Car’ Nexus Magazine Oct-Nov 1996
Peter Lindemann ‘Where in the World is All the Free Energy’, free-energy.cc
George Wiseman ‘The Gas-Saver and HyCO Series’ eagle-research.com
C. Michael Holler ‘The Dromedary Newsletter’ and ‘SuperCarb Techniques’
Stephen Chambers ‘Prototype Vapor Fuel System’, xogen.com
Disclaimer: The author of this document assumes no liability for the use or misuse if this information, which is made available as public-domain information, for the purposes of education, ecology, health, well-being, freedom, liberty, and pursuit of happiness.
















As I recall way back in the early 60s a man from Aboyne, Aberdeenshire, Scotland had invented an engine to run on water. I believe at the time he was "persuaded" not to take it any further and just concentrate on the petrol engine he had. I was just young, I didn't really know what to believe, at the time. Perhaps this is what he was working with? Very interesting I wonder if the Transport Museum in Aberdeenshire has any knowledge of this🤔. Must check with them
Thank you for sharing! A very wise move to remain anonymous on anything related to zero point energy. Otherwise, these inventors/scientists seem to “pass away” rather quickly-just after their reveal. Stay Safe and thanks again. 🙏🏻